| État de disponibilité: | |
|---|---|
| Quantité: | |
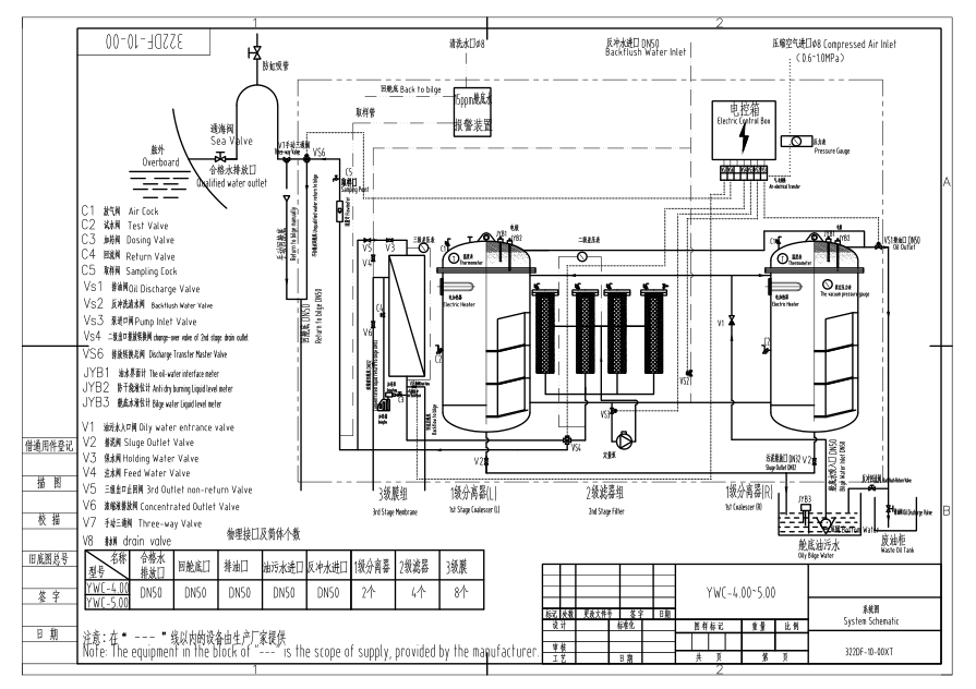
Séparateur d'eau huileuse marine IMO avec alarme de cale de 15 ppm
1. Présentation
Le séparateur de cale de 15 ppm de la série YWC ( séparateur de cale de 15 ppm ) est une sorte de produit
de protection de l'environnement conçu sur la base de la norme IMO MEPC 107 (49) de l'Organisation maritime internationale , la teneur en huile dans les eaux usées ≤ 15 ppm.
Ce séparateur peut également être utilisé dans les secteurs industriels et pétroliers, ainsi que dans les navires .
2. Paramètres principaux
(1) Capacité : De 0,25m3/h à 5m3/h
(2) Teneur en huile dans les eaux usées ≤ 15 ppm
(3) Répondre à la norme de l'OMI MEPC. 107(49)
(4) Mode de chauffage : Chauffage vapeur /électrique
(5) Certificat CCS, EC(DNV-GL), BV
(6) Navire applicable : de moins de 1000 DWT à plus de 300 KDWT
3.Spécification
| Spécifications techniques | 0.25 | 0.5 | 1.0 | 2.0 | 3.0 | 4.0 | 5.0 | |
| Capacité nominale (m3/h) | 0.25 | 0.5 | 1.0 | 2.0 | 3.0 | 4.0 | 5.0 | |
| Teneur en huile de l'eau rejetée | ≤15 ppm | |||||||
| Puissance du radiateur électrique (kw) | 1 | 3 | 6 | 6 | 6 | 12 | 12 | |
| Système électrique | C.A. 380 V/50 Hz/3φ, C.A. 415 V/50 Hz/3φ, C.A. 440/60 Hz/3φ, C.A. 480 V/60 Hz/3φ, etc. | |||||||
| Puissance du moteur électrique | 0,37 kW | 0,55 kW | 0,55 kW | 1,1 kW | 1,5 kW | 2,2 kW | 2,2 kW | |
| Tête d'aspiration | ≤6m-H2O | |||||||
| Pression de l'eau évacuée | 5-10m-H2O | |||||||
| Dimension du contour (L*W*H)(mm) | 1000*600*1250 | 1100*690*1460 | 1050*1000*1620 | 1900*1120*1700 | 1700*1500*1900 | 2280*1700*1900 | 2590*2000*1900 | |
| Poids | Poids sec | 400 | 600 | 800 | 1260 | 1800 | 2100 | 2500 |
| Poids mouillé | 550 | 900 | 1200 | 2260 | 3200 | 3900 | 4600 | |
4. photos détaillées
Divers
modèles
Demandes de renseignements
welcome
Séparateur d'eau huileuse marine IMO avec alarme de cale de 15 ppm
1. Présentation
Le séparateur de cale de 15 ppm de la série YWC ( séparateur de cale de 15 ppm ) est une sorte de produit
de protection de l'environnement conçu sur la base de la norme IMO MEPC 107 (49) de l'Organisation maritime internationale , la teneur en huile dans les eaux usées ≤ 15 ppm.
Ce séparateur peut également être utilisé dans les secteurs industriels et pétroliers, ainsi que dans les navires .
2. Paramètres principaux
(1) Capacité : De 0,25m3/h à 5m3/h
(2) Teneur en huile dans les eaux usées ≤ 15 ppm
(3) Répondre à la norme de l'OMI MEPC. 107(49)
(4) Mode de chauffage : Chauffage vapeur /électrique
(5) Certificat CCS, EC(DNV-GL), BV
(6) Navire applicable : de moins de 1000 DWT à plus de 300 KDWT
3.Spécification
| Spécifications techniques | 0.25 | 0.5 | 1.0 | 2.0 | 3.0 | 4.0 | 5.0 | |
| Capacité nominale (m3/h) | 0.25 | 0.5 | 1.0 | 2.0 | 3.0 | 4.0 | 5.0 | |
| Teneur en huile de l'eau rejetée | ≤15 ppm | |||||||
| Puissance du radiateur électrique (kw) | 1 | 3 | 6 | 6 | 6 | 12 | 12 | |
| Système électrique | C.A. 380 V/50 Hz/3φ, C.A. 415 V/50 Hz/3φ, C.A. 440/60 Hz/3φ, C.A. 480 V/60 Hz/3φ, etc. | |||||||
| Puissance du moteur électrique | 0,37 kW | 0,55 kW | 0,55 kW | 1,1 kW | 1,5 kW | 2,2 kW | 2,2 kW | |
| Tête d'aspiration | ≤6m-H2O | |||||||
| Pression de l'eau évacuée | 5-10m-H2O | |||||||
| Dimension du contour (L*W*H)(mm) | 1000*600*1250 | 1100*690*1460 | 1050*1000*1620 | 1900*1120*1700 | 1700*1500*1900 | 2280*1700*1900 | 2590*2000*1900 | |
| Poids | Poids sec | 400 | 600 | 800 | 1260 | 1800 | 2100 | 2500 |
| Poids mouillé | 550 | 900 | 1200 | 2260 | 3200 | 3900 | 4600 | |
4. photos détaillées
Divers
modèles
Demandes de renseignements
welcome